Geen producten gevonden
Levering op rekening of betaal veilig online
Originele producten met volledige fabrieksgarantie
Hulp nodig? vraag het direct aan onze specialisten
Al onze producten zijn TüV gecertificeerd
Fortress InterlocksDeurklinkgbediende aluminium veiligheidsschakelaar met vergrendeling PLd
Levering op rekening of betaal veilig online
Originele producten met volledige fabrieksgarantie
Hulp nodig? vraag het direct aan onze specialisten
Al onze producten zijn TüV gecertificeerd
Beschrijving
- Vergrendelbare magneetspoelgestuurde veiligheidsschakelaar met duerklink voor machineveiligheidsapplicaties.
- Voor het beveiligen van draaideur, schuifdeuren en afneembare machineafschermingen.
- Kop draaibaar in 4 stappen van 90°.
- Geschikt voor applicaties met deurvergrendeling (uitlooptijd).
- Gesealed tot IP65.
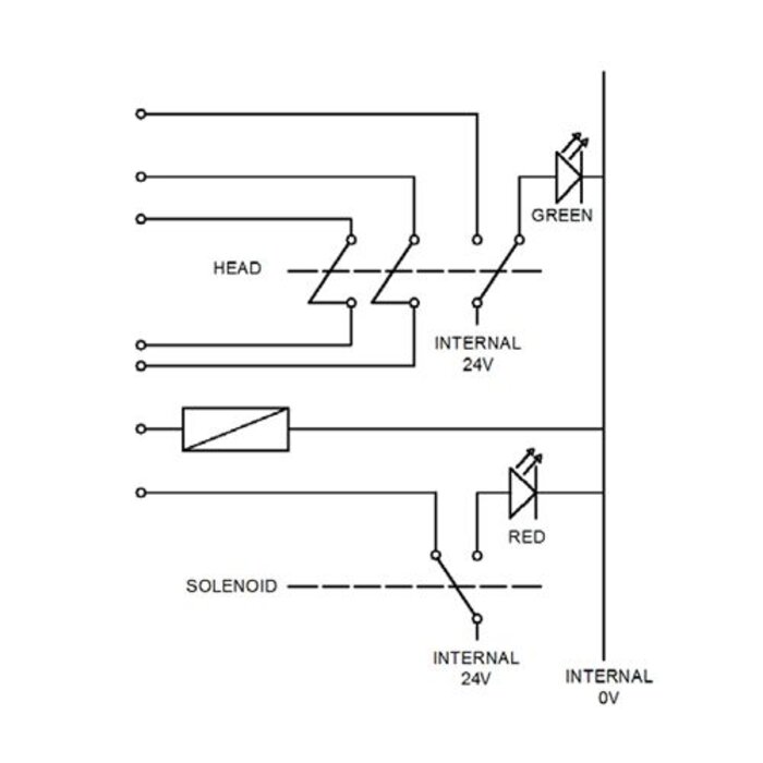
- 2NC (veiligheidscontacten) en 2NO (monitoringscontacten).
- I.c.m veiligheidsbesturing te gebruiken in PLe (EN ISO 13849-1) en SIL 3 (EN 62061) applicaties.
- Aluminium die-cast behuizing.
- 12pin M23 stekkeraansluiting.
- Tevens met andere bedientongen verkrijgbaar (TAS, TAH, TAF)
Specificaties
- Merk: Fortress Interlocks
- Artikelnummer: THNSMEUQ5
- Type: Magneetspoelvergrendelbaar
- Serie: tGard
- CE-markering: Machinerichtlijn 2006/42/EC
- UL: UL 508 Industrial applicaties
- Spanning: 24V DC
- Magneetspoelspanning: 24V DC
- Contact opties: 2 N/C + 2 N/O
- Behuizing: Gelakt spuitgietaluminium
- Kabel kleur: Donkergrijs
- Status LED: Ja (2)
- Temperatuurbereik: -5°C tot +40°C
- IP waarde: IP65
- MTTFd: -
- B10d: 5.000.000
- Explosieveilig: Nee
- Aansluiting: Zelfbedradingscompartiment of quick disconnector
- Werking: Bekrachtigen voor ontgrendelen of vergrendelen
- Trekkracht: 2.500N
- Mech. levensduur: 1.000.000
- Max. schakelstroom: 0,5A
- Overbruggingssleutel: Ja (power to unlock)
Kunnen wij u helpen?









